BMW M20B25 KDFI 1.4 Einstellungen
Re: BMW M20B25 KDFI 1.4 Einstellungen
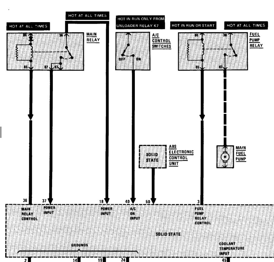
Plan E30 ABS Main Relay
- Dateianhänge
-
- E30_ABS_1.JPG (94.96 KiB) 18845 mal betrachtet
Re: BMW M20B25 KDFI 1.4 Einstellungen
Hier noch zwei ausschnitte
- Dateianhänge
-
- E30_ABS_3.JPG
- (145.86 KiB) Noch nie heruntergeladen
-
- E30_ABS_2.JPG (93.98 KiB) 18844 mal betrachtet
Re: BMW M20B25 KDFI 1.4 Einstellungen
du mußt halt entweder dafür sorgen,daß das kabel von klemme 35 der ehemaligen motronic,
entweder beim einschalten der zündung auf masse geschaltet wird,oder mit einer diode auf die schaltmasse des benzinpumpen-relais.
dann sollte das abs-signal ~5sek.nach einschalten der zündung wieder an gehen und erst bei laufenden motor dauerhaft erlöschen.
entweder beim einschalten der zündung auf masse geschaltet wird,oder mit einer diode auf die schaltmasse des benzinpumpen-relais.
dann sollte das abs-signal ~5sek.nach einschalten der zündung wieder an gehen und erst bei laufenden motor dauerhaft erlöschen.
Re: BMW M20B25 KDFI 1.4 Einstellungen
sorry, du meinst 36 von der Motronic oder ?
Hast du einen PIN Plan von der KDFI ?
Hast du einen PIN Plan von der KDFI ?
Re: BMW M20B25 KDFI 1.4 Einstellungen
ja stimmt klemme 36 - kleiner sehfehler
habe keinen plan der kdfi.

habe keinen plan der kdfi.
Re: BMW M20B25 KDFI 1.4 Einstellungen
Das ist auch toll das es läuft. Was ich dir die ganze Zeit sagen will mit dieser Sonde kannst kein Kennfeld abstimmen.waldi75 hat geschrieben:Hallo AlfaGTA
danke für deine Hilfe.
Wie schon mal besprochen, wollte ich mal nur die KDFI normal betreiben.
Lambdawerte werden in der Software angezeigt ( die Volt der Sonde)
Bin schon mal froh das er überhaupt damit läuft.
Die erkennt nur Mager / Fett jedoch nicht wie mager oder wie fett...…
Dazu brauchst du nämlich sowas : https://www.em-racing.de/Bosch-Lambdaso ... 351-LSU-42
Diese art Sonde kann deine Kdfi direkt verarbeiten weil ein Auswerte Controller oben ist.
Gruß
Wer aufhört besser zu werden hat aufgehört gut zu sein
Alfa 156 GTA
Alfa 75 Race Car MS III
Alfa 164 V6 Turbo
Test MS II
Tunerstudio V3.0.60.61 Registered
MLog View V4.3.30 Registered
MLog View HD V4.3.30 Registered
Alfa 156 GTA
Alfa 75 Race Car MS III
Alfa 164 V6 Turbo
Test MS II
Tunerstudio V3.0.60.61 Registered
MLog View V4.3.30 Registered
MLog View HD V4.3.30 Registered
Re: BMW M20B25 KDFI 1.4 Einstellungen
Das werde ich im Step 2 machen.Alfagta hat geschrieben:Das ist auch toll das es läuft. Was ich dir die ganze Zeit sagen will mit dieser Sonde kannst kein Kennfeld abstimmen.waldi75 hat geschrieben:Hallo AlfaGTA
danke für deine Hilfe.
Wie schon mal besprochen, wollte ich mal nur die KDFI normal betreiben.
Lambdawerte werden in der Software angezeigt ( die Volt der Sonde)
Bin schon mal froh das er überhaupt damit läuft.
Die erkennt nur Mager / Fett jedoch nicht wie mager oder wie fett...…
Dazu brauchst du nämlich sowas : https://www.em-racing.de/Bosch-Lambdaso ... 351-LSU-42
Diese art Sonde kann deine Kdfi direkt verarbeiten weil ein Auswerte Controller oben ist.
Gruß
Haben einen Mechaniker im Freundeskreis der mir hier Helfen wird.
Re: BMW M20B25 KDFI 1.4 Einstellungen
Ist dieser PIN 50 bei der KDFI v1.4 beschalten ?
Ich finde keine Doku über den Motronic Anschluss KDFI
Ich finde keine Doku über den Motronic Anschluss KDFI

- Dateianhänge
-
- Motronic PIN50.JPG (58.81 KiB) 18777 mal betrachtet
Re: BMW M20B25 KDFI 1.4 Einstellungen
Dieser PIN 36 muss ja funktionieren , sonst würde (denke ich) garnix im Auto laufenchapy hat geschrieben:ja stimmt klemme 36 - kleiner sehfehler![]()
habe keinen plan der kdfi.

Re: BMW M20B25 KDFI 1.4 Einstellungen
Denke ned das der wichtig ist, sieht für mich aus wie ABS sagt zu Motorsteuergerät dreh den saft ab.waldi75 hat geschrieben:Ist dieser PIN 50 bei der KDFI v1.4 beschalten ?
Ich finde keine Doku über den Motronic Anschluss KDFI
Steht auch so dort, Engine brake, Torque reduction. (Motor bremse, Moment Begrenzung)
Wer aufhört besser zu werden hat aufgehört gut zu sein
Alfa 156 GTA
Alfa 75 Race Car MS III
Alfa 164 V6 Turbo
Test MS II
Tunerstudio V3.0.60.61 Registered
MLog View V4.3.30 Registered
MLog View HD V4.3.30 Registered
Alfa 156 GTA
Alfa 75 Race Car MS III
Alfa 164 V6 Turbo
Test MS II
Tunerstudio V3.0.60.61 Registered
MLog View V4.3.30 Registered
MLog View HD V4.3.30 Registered
Re: BMW M20B25 KDFI 1.4 Einstellungen
Also laut Support hat das Steuergerät keinen Einfluss auf das ABS Steuergerät.
Dann frage ich mich warum es beim Originalen störungsfrei ist und beim K-Data leuchtet
Dann frage ich mich warum es beim Originalen störungsfrei ist und beim K-Data leuchtet

Re: BMW M20B25 KDFI 1.4 Einstellungen
so bin jetzt mal eine Runde gefahren. ca 20 km
Läuft soweit mit der Standardeinstellung und der Sprungsonde.
ABS immer noch nicht ok.
Was mir noch aufgefallen ist, das die Spritverbrauchsanzeige immer auf max. steht.
Könnte das der Grund sein ?
Wo kann man diese aktivieren ?
Läuft soweit mit der Standardeinstellung und der Sprungsonde.
ABS immer noch nicht ok.
Was mir noch aufgefallen ist, das die Spritverbrauchsanzeige immer auf max. steht.
Könnte das der Grund sein ?
Wo kann man diese aktivieren ?
Re: BMW M20B25 KDFI 1.4 Einstellungen
Spritverbauchsanzeige wird wsl von der PW abgegriffen und umgerechnet.
Kannst ned aktivieren diese wird sehr wahrscheinlich ebenso nicht von der kdfi beschalten.
Wieder mal ein PnP Irrtum..
Kannst ned aktivieren diese wird sehr wahrscheinlich ebenso nicht von der kdfi beschalten.
Wieder mal ein PnP Irrtum..
Wer aufhört besser zu werden hat aufgehört gut zu sein
Alfa 156 GTA
Alfa 75 Race Car MS III
Alfa 164 V6 Turbo
Test MS II
Tunerstudio V3.0.60.61 Registered
MLog View V4.3.30 Registered
MLog View HD V4.3.30 Registered
Alfa 156 GTA
Alfa 75 Race Car MS III
Alfa 164 V6 Turbo
Test MS II
Tunerstudio V3.0.60.61 Registered
MLog View V4.3.30 Registered
MLog View HD V4.3.30 Registered
Re: BMW M20B25 KDFI 1.4 Einstellungen
Leider habe ich von KDFi immer noch keinen Beschaltungsplan der PINs gefunden. 
Wenigsten läuft er BMW mal
Der Rest wird sich schon finden

Wenigsten läuft er BMW mal

Der Rest wird sich schon finden
Re: BMW M20B25 KDFI 1.4 Einstellungen
so ich hab das Problem gefunden für das ABS.
Das Motorsteuergerät steuert über den PIN50 das ABS.
Hier wird nach der Zündung eine Masse geschaltet mir Wiederstand (10kOhm) zum ABS Steuergerät auf den PIN3.
So die KDFI1.4 macht das aber nicht !!!
Wie kann ich jetzt einen Output progrmmieren ?
Wo finde ich die Output Pins auf der KDFI ??
Die Doku ist mehr als schlecht dazu
Danke für Eure Hilfe
Das Motorsteuergerät steuert über den PIN50 das ABS.
Hier wird nach der Zündung eine Masse geschaltet mir Wiederstand (10kOhm) zum ABS Steuergerät auf den PIN3.
So die KDFI1.4 macht das aber nicht !!!

Wie kann ich jetzt einen Output progrmmieren ?
Wo finde ich die Output Pins auf der KDFI ??
Die Doku ist mehr als schlecht dazu

Danke für Eure Hilfe